Клубная карта
  1. После регистрации Вы сможете общаться в темах форума, а также будут доступны просмотр ссылок, панель последних сообщений и другие удобные функции. Присоединяйтесь!
  2. Клубный автотехцентр по обслуживанию и ремонту автомобилей Renault.
    Качество гарантировано!
    г. Дзержинский, Денисьевский проезд, д.2
    +7 (985) 622-46-41, +7 (916) 388-22-71
    RG-service.ru
    Отзывы в этой теме

Коротнуло. Нужна срочная помощь.

Тема в разделе "Электрооборудование", создана пользователем corder.nikita40, 13 авг 2014.

  1. corder.nikita40

    corder.nikita40 Новичок

    Регистрация:
    12 авг 2014
    Сообщения:
    34
    ну что ж поделать. буду пробовать.
    посмотрим насчет заводки. завтра отпишусь
     
  2. МАСЯНЯ

    МАСЯНЯ Хакер

    Регистрация:
    28 мар 2011
    Сообщения:
    9.961
    Адрес:
    Одинцово
    Имя пользователя:
    МАСЯНЯ
    Добавлено через 12 минут
    thumb_1589853ed0babb73dd.jpg

    а где у тебя на платке сама клемма которая прижимается болтом плюсовым. !!!!!!!вот там и отпало. видно же.

    и ваще сама платка в очень плачевном состоянии. как будто с помойки подобрал.

    там отломаная жестянка .


    к сожалению забыл как там должно быть. давно очень лазил.



    Добавлено через 1 минуту
    zovx3nfujxna.jpg PPH2 PPH1 PPM1[/quote]

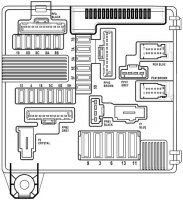
    на рисунке снизу слева эта пластина к которой прикручивают болт с плюсовым проводом снизу слева

    потому и машина молчит что ты не подаешьна плату питание.
     
    Последнее редактирование: 14 авг 2014
  3. corder.nikita40

    corder.nikita40 Новичок

    Регистрация:
    12 авг 2014
    Сообщения:
    34
    там стоят два крокодила с плюса...разобрал и сам увидел что за аус там. собирался менять его. пока что деньги кончились, после аварии только. бампер новый, крылья и тд. в ближайшем будущем поменяю точно..то что с помойки понимаю - ведь даже коннектор на фары притягивался маааленьким саморезом. понятное дело что это никуда не годится...и опять же, машину недавно только взял. надо ваять из нее потихоньку конфетку
     
  4. МАСЯНЯ

    МАСЯНЯ Хакер

    Регистрация:
    28 мар 2011
    Сообщения:
    9.961
    Адрес:
    Одинцово
    Имя пользователя:
    МАСЯНЯ
    какие крокодилы:shok:

    там бешеные токи проходят.
     
  5. corder.nikita40

    corder.nikita40 Новичок

    Регистрация:
    12 авг 2014
    Сообщения:
    34
    :shok::shok::shok::shok: что делать то?
     
  6. МАСЯНЯ

    МАСЯНЯ Хакер

    Регистрация:
    28 мар 2011
    Сообщения:
    9.961
    Адрес:
    Одинцово
    Имя пользователя:
    МАСЯНЯ
    я б бухнул. развеял мозг. потом спокойно починил.
    и еще долго удивлялся как это работало.


    все чини пропаивай прочищай меняй фишки.
     
  7. corder.nikita40

    corder.nikita40 Новичок

    Регистрация:
    12 авг 2014
    Сообщения:
    34
    т.е найти медь, припаять ее к плюсу и к обрывкам я так понял?
     
  8. МАСЯНЯ

    МАСЯНЯ Хакер

    Регистрация:
    28 мар 2011
    Сообщения:
    9.961
    Адрес:
    Одинцово
    Имя пользователя:
    МАСЯНЯ
    а если там нет пластины то на что мог упасть ключь чтоб замкнутьчто то с чем то.?
     
  9. corder.nikita40

    corder.nikita40 Новичок

    Регистрация:
    12 авг 2014
    Сообщения:
    34
    как как. плюс же. провод. он присоединен к стойке из пластика, прикручен, в которой есть что то, что идет на силовые преды 70, 50 ампер
     
  10. МАСЯНЯ

    МАСЯНЯ Хакер

    Регистрация:
    28 мар 2011
    Сообщения:
    9.961
    Адрес:
    Одинцово
    Имя пользователя:
    МАСЯНЯ
    а крокодилы тож к болту?


    и че за сволочи продали тебе такую машину

    Добавлено через 1 минуту
    вот это что то тоже прозвони
     
  11. corder.nikita40

    corder.nikita40 Новичок

    Регистрация:
    12 авг 2014
    Сообщения:
    34
    *OK*

    Добавлено через 1 минуту
    ну сволочи не сволочи, а уже кулаками не помахать. прийдется делать
     
  12. slavavv

    slavavv Почетный меганавт

    Регистрация:
    3 ноя 2011
    Сообщения:
    1.633
    Адрес:
    Минск
    Имя пользователя:
    Вячелав
    Не понял куда делся контакт с платы для "+" с акума(с лева в низу),расплавился во время короткого замыкания???Если да то надо востановить!!!
    С большим предохранителем на 350а разобрались,рабочий или нет?Пробуйте "жука"временно повесить.
    После этого разобраться с акумом.Либо поставить этот на зарядку,либо найти 100% рабочий(хотябы для проверки).
     
  13. }{OTTABb)ch

    }{OTTABb)ch Наш человек

    Регистрация:
    8 фев 2012
    Сообщения:
    257
    Адрес:
    Пенза
    Имя пользователя:
    Дмитрий
    thumb_2184553edab8e654c4.jpg

    Добавлено через 9 минут
    thumb_2184553edadaf7e836.jpg
    Если нужна будет расшифровка куда какой провод уходит напишу.
     
  14. МАСЯНЯ

    МАСЯНЯ Хакер

    Регистрация:
    28 мар 2011
    Сообщения:
    9.961
    Адрес:
    Одинцово
    Имя пользователя:
    МАСЯНЯ
    А еще хотелось бы увидеть фотку крокодилов и откуда они идут и как он куда цепляются
     
  15. slavavv

    slavavv Почетный меганавт

    Регистрация:
    3 ноя 2011
    Сообщения:
    1.633
    Адрес:
    Минск
    Имя пользователя:
    Вячелав
    :-DЯ представляю,на конце провода висят два железных "крокодила"от старого бабушкиного корниза!:-D
     
  16. corder.nikita40

    corder.nikita40 Новичок

    Регистрация:
    12 авг 2014
    Сообщения:
    34
    так. разобрался с предохранителем ф2 который. не работал. поставил жучка, так называемого, все заработало)) спасибо большое.
    теперь о блоке коммутации. разобрал обратно - буду паять клемму. что получится отпишусь.
     
  17. slavavv

    slavavv Почетный меганавт

    Регистрация:
    3 ноя 2011
    Сообщения:
    1.633
    Адрес:
    Минск
    Имя пользователя:
    Вячелав
    В самом начале нашего общения вам говорили проверить все преды,в том числе и на плюсовой клеме акума.
    Если бы вы сразу их проверили не пришлось бы снимать и резать провода в блоке предохранителей.
     
  18. Sebori

    Sebori МегаЁжик

    Регистрация:
    12 апр 2011
    Сообщения:
    3.416
    Адрес:
    Orel
    Имя пользователя:
    Сережик
    +1*OK*
     
  19. МАСЯНЯ

    МАСЯНЯ Хакер

    Регистрация:
    28 мар 2011
    Сообщения:
    9.961
    Адрес:
    Одинцово
    Имя пользователя:
    МАСЯНЯ
    А я считаю что хорошо что он не в теме и разобрал все.
    зато теперь он починит блок как надо. а то там полный трындец.
    не выпить нам с тобой водочки себори не нальет:(
    а в остальном мужчина *OK*

    но три дня на пред это слишком:cray:
     
  20. Sebori

    Sebori МегаЁжик

    Регистрация:
    12 апр 2011
    Сообщения:
    3.416
    Адрес:
    Orel
    Имя пользователя:
    Сережик
    да не вопрос...:beach:
     

Поделиться этой страницей